


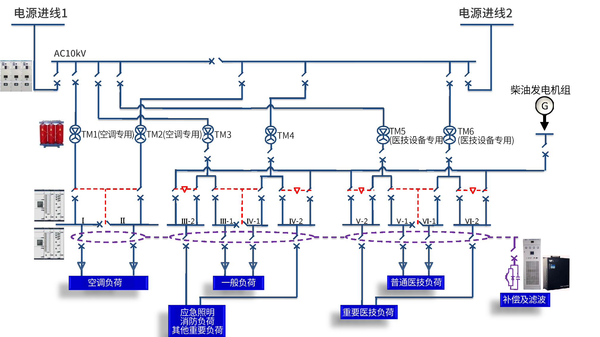
根據醫院配電系統的特殊性,我司設計了高可靠性、高安全性的配電系統。中低壓配電開關柜可選用施耐德或西門子授權柜;特殊醫療場所,如手術區等,可選用高可靠性的雙電源切換箱;針對精密醫療設備,對電能質量要求特別高的場合,可選用具有完美濾波功能的壁掛式有源濾波裝置,節省占用空間,也方便后期改造擴容。

惟遠能源技術股份有限公司 2017-2022 © Copyright. Wasion Energy 湘ICP備17017822號 京公網安備43030302000117號 網站地圖
湖南省湘潭市雨湖區白石路28號 全國24小時服務熱線:400-857-2588





